概述:
STR系列C型智能交流電動機軟起動器是采用電力電子技術、微處理器技術及現代控制理論設計生產的具有當今國際先進水平的新型電機起動設備。該產品能有效地限制異步電動機起動時的起動電流,可廣泛應用于風機、水泵、輸送類及壓縮機等負載,是傳統的星/三角轉換、自耦降壓、磁控降壓等降壓起動設備的理想換代產品。
作用:
◆ 降低電動機的起動電流,減少配電容量,避免增容投資;
◆ 減少起動應力,延長電動機及相關設備的使用壽命;
◆ 平穩的起動和軟停車避免了傳統起動設備的喘振問題、水錘效應;
◆ 多種起動模式及寬范圍的電流、電壓設定,可適應多種負載場合,改善工藝;
◆ 完善可靠的保護功能,更有效的保護電動機及相關設備的安全;
◆ 可用于頻繁起、停的場合。
特點:
◆采用高性能微處理器,抗干擾能力強,性能穩定。
◆六種起動方式:電壓斜坡、電流限流、電壓斜坡+限流、點動、電流斜坡、電壓斜坡+突跳。適用各種負載類型,達到*佳起 動效果。
◆三種停車方式:自由停車、軟停車、制動停車。
◆兩種運行方式:運行中允許晶閘管開通和禁止晶閘管開通,可設置選擇。
◆電源適應范圍寬:AC150V~AC500V,可在進線電壓過低或過高的工況下正常工作。
◆多種保護功能:電機過流、三相電流不平衡(不平衡度可設置)、過熱、缺相、過壓、欠壓、過載(6種過載級別,可設置)等。
◆多種檢測功能:進線電壓檢測、A、B、C三相電流檢測。
◆故障記憶功能:可記錄*后三次故障以及故障發生信息,便于分析故障原因。
◆RS232(RS485)通訊接口,采用MODBUS RTU標準協議,可通過上位機進行參數設置、操作及監測。
◆可通過鍵盤對軟起動器參數進行設置,鍵盤可在通電狀態下熱插拔,并具有鍵盤參數下載、軟起動器參數上載功能。
◆大屏幕中/英文液晶顯示界面:七色背光可顯示軟起動器的不同工作狀態。
◆多種輸出功能:旁路、故障、可編程繼電器(可設置動作階段)、并具有4~20mA模擬輸出功能。
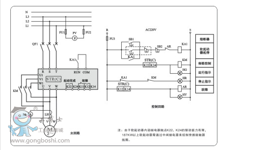
原理圖

型號說明

STR系列C型軟啟動尺寸:



售后服務
1、 全國完善的售后服務網點,技術熱線隨時解答客戶困惑、難點,為廣大客戶排憂解難。
2、重大客戶現場服務。